СХ
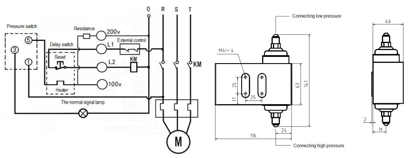
Дифференциальное реле давления BC-DPS1 предназначено для защиты холодильных компрессоров от пониженного давления масла в картере компрессоров с масляным насосом. И осуществляет функции электрического переключателя, контролируя разность давлений между двумя входами. Используется как реле контроля смазки.
В качестве устройства задержки времени срабатывания используется встроенный таймер с настройкой 60 сек...

Преимущества:
  • Широкий диапазон регулирования
  • Может использоваться для систем охлаждения, глубокой заморозки и кондиционирования воздуха
  • Совместимо со всеми хладагентами CFC, HCFC, HFC, минеральными, алкилбензольными и синтетическими маслами.
  • Электрическое подключение на передней панели устройства
  • Встроенный таймер задержки
  • Подключение 1/4˝SAE под гайку
BC-TRX BC-TREX BC-TRES BC-TRN BC-TREN BC-TRZ BC-TREZ
реле давления BC-DPS1
реле давления BC-DPS1
Спецификация:

Питающее напряжение 220 - 240 В с линией заземления
① Подключен к источнику питания R (подключен в нижней части KM)
L1 Подключен к источнику питания R (может быть последовательное соединение с внешним контроллером)
L2 Катушка контактора переменного тока
③ Подключение к «0» с индикаторной лампой
Примечание:
1. Корпуса реле давления должен быть заземлен.
2. Компрессор и регулятор давления должны иметь защитное устройство.
Работа
Если при запуске компрессора отсутствует давление масла или во время нормальной работы компрессора давление масла падает ниже установленного, то компрессор остановится. После истечения времени срабатывания таймера (60сек).
Таймер активируется, когда давление масла между портами LP и HP масляного насоса ниже установленного значения. Таймер деактивируется, когда перепад давления масла больше установленного значения плюс дифференциал.
Реле давления типа BC LP/ BC HP/ BC LHP предназначены для использования в холодильных установках и системах кондиционирования воздуха с целью защиты системы от слишком низкого давления всасывания или высокого давления нагнетания.
Реле давления BC LP/ BC HP/ BC LHP используется также для пуска и остановки компрессоров холодильных установок и вентиляторов конденсаторов, охлаждаемых воздухом.
Реле давления имеют однополюсную двухпозиционную переключающую контактную группу (SPDT).
Положение контактов переключателя зависит от настройки реле и давления контролируемой среды в корпусе IP20 без верхней крышки, IP44 с верхней крышкой.

«C HP:
реле высокого давления (автоматический/ручной возврат)
BC LP: реле низкого давления (автоматический/ручной возврат)
BC LHP: сдвоенное реле давления (автоматический возврат)
    BC-DPS1
    Реле давления BC HP
    Для использования с CFC, HFC, HCFC хладагентами.

    • Класс защиты IP согласно стандарту EN60529;
    • IP20 без верхней крышки;
    • IP44 с верхней крышкой.
    • Диапазон рабочих температур: от -35 °С до 115 °С.
    Реле давления BC LHP
    Реле давления BC LP
    Запрос на КП или счет можно направить по электронной почте strcold@ya.ru
    Узнайте об акциях и скидках первыми!
    Один раз в месяц мы будем присылать вам информацию о наших последних коллекциях, скидках и акциях. Обещаем быть полезными!
    +7 981 163 97 43
    strcold@yandex.ru
    г.Санкт-Петербург
    Made on
    Tilda